【導讀】如果希望鋰離子電池長時間可靠運行,就需要相當小心。這類電池不能在其充電狀態 (SOC) 范圍的極端點上運行。隨著時間推移和使用量增加,鋰離子電池的容量會減小,而且各節電池容量之間會出現差異,因此對系統中的每節電池都必須加以管理,以保持這些電池處于所限定的 SOC 范圍之內。
為了給車輛提供充足的電力,需要數十或數百節電池配置成一長串,以產生高達 1000V 或更高的電壓。電池電子系統必須以這種高電壓運行,并抑制共模電壓效應,同時對電池串中的每節電池分別地加以測量和控制。這些電子系統必須能夠從電池組中的每節電池向中央處理點發送信息。
此外,在車輛或其他大功率應用中,高壓電池組面臨著惡劣的運行情況,例如運行時電氣噪聲非常大,工作溫度變化范圍很寬等。人們希望電池管理電子系統最大限度擴大運行范圍、延長壽命、提高安全性和可靠性,同時最大限度降低成本、減小尺寸和重量。
凌力爾特公司電池監視 IC 的不斷進步使如今的汽車電池組實現了高性能、長壽命和高可靠性。無線電池管理系統 (BMS) 有望進一步提高整個電池系統的安全性和可靠性。
電池監視
在 2008 年,凌力爾特公司宣布推出首款高性能多節電池組監視器 LTC6802。LTC6802 的主要功能包括:以 0.25% 的最大總體測量誤差在 13ms 內測量多達 12 節鋰離子電池;多個 LTC6802 IC 可串聯連接以同時監視很長的高壓電池串中的每節電池。多年來,凌力爾特已經對 LTC6802 進行了多次改進。凌力爾特 LTC68XX 系列的所有器件都計劃用于混合動力/電動型汽車 (HEV)、電動型汽車 (EV) 以及其他高壓、大功率電池組,以進行精準的電池管理。

LTC6811 是凌力爾特最新的多節電池組監視器,采用了超穩定電壓基準、高壓多路轉換器和兩個 16 位增量累加 ADC。LTC6811 能夠以高于 0.04% 的電壓準確度測量多達 12 節串聯連接的電池。在最快速 ADC 模式,所有電池可在 290μs 時間內完成測量。采用 8 個可編程 3 階低通濾波器設置時,LTC6811 可提供出色的降噪性能。因此可以得到卓越的電池測量準確度,進而實現精準的電池管理,以增大電池包容量、提高安全性并延長壽命。
每個 LTC6811 都包括兩個內置的 1MHz 串行接口、一個用于連至本地微處理器的 SPI 接口和專有兩線 isoSPI 接口。isoSPI 接口提供兩種通信選擇:多個器件能夠以菊鏈方式連至 BMS 主器件 (主處理器);或者多個器件能夠以并聯方式尋址及連至 BMS 主處理器。
模塊化電池包
大功率汽車系統需要大量電池,為了適應這種情況,電池常常分成電池包,并分散在車輛內各種可用空間中。在一個典型的電池模塊中有 10 到 24 節電池,多個模塊能夠以不同配置方式組裝,以適合多種車輛平臺。模塊化設計簡化了維護和保修問題,并能夠作為非常大型電池組的基礎。模塊化設計允許電池包分散在較大的區域內,以更有效地利用空間。
要在 EV/HEV 的高電磁干擾 (EMI) 環境中支持分布式、模塊化拓撲,需要可靠的通信系統。隔離式 CAN 總線和凌力爾特的 isoSPI 為在這種環境中實現模塊互連提供了經過行車驗證的解決方案。
CAN 總線在汽車應用中很成功,它為電池模塊互連提供了一種非常成熟的網絡,但是需要一些額外的組件。例如,通過 LTC6811 的 SPI 接口部署隔離式 CAN 總線,需要增加一個 CAN 收發器、一個微處理器和一個隔離器。CAN 總線的主要缺點是,增加這些組件增大了成本和所需電路板空間。

圖 1:采用 CAN 總線的模塊化 BMS 電子系統
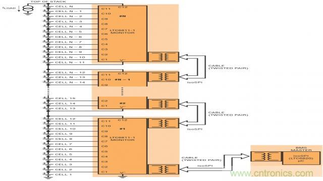
一種能夠代替 CAN 總線的接口是凌力爾特的創新性兩線 isoSPI 接口。這種 isoSPI 接口集成到了每一個 LTC6811 中,采用簡單的變壓器和單對雙絞線,而不是 CAN 總線所需的 4 條線。isoSPI 接口提供很高的抗 RF 噪聲性,用這種接口,眾多模塊可通過很長的電纜以菊鏈方式連接,并以高達 1Mbps 的數據速率運行。

圖 2:采用 isoSPI 接口以菊鏈方式連接的模塊化 BMS 電子系統
無線 BMS
在無線 BMS 中,每個模塊都是通過無線連接而不是 CAN 總線電纜或 isoSPI 雙絞線對互連的。凌力爾特目前正在展示業界首款采用無線汽車電池管理系統 (BMS) 的概念車。這款采用無線 BMS 的概念車屬于 BMW i3 型號,采用了 LTC6811 電池組監視器和凌力爾特的 SmartMesh® 無線網格網絡產品,取代了電池包和電池管理系統之間的傳統有線連接。這種全無線 BMS 車輛的演示代表著一項重大突破,因為對于電動型和混合動力 / 電動型車輛所采用并由多節電池組成的大型電池組而言,這提供了改善可靠性、降低成本及布線復雜性的潛力。
人們要求汽車制造商確保駕車一族在駕駛電動型和混合動力 / 電動型汽車時既安全又可靠。凌力爾特現在尋求超越電池監視 IC 既有的安全性和可靠性,進一步在高度振動的汽車環境中應對可能產生的連接器、電纜和束線布線的機械故障。迄今為止,人們一直認為,車輛中的金屬和高 EMI 環境太嚴酷了,無線系統不可能可靠運行。然而,SmartMesh 網絡可運用多樣化的通路和頻率繞過障礙物傳送無線信息,并降低干擾,從而提供了真正冗余的互連系統。SmartMesh 嵌入式無線網絡在工業物聯網應用中經過現場驗證,可在嚴酷環境中提供可靠性 >99.999% 的數據傳輸,例如火車車廂監視、采礦、工業處理廠等環境。無線 BMS 概念車提供導線連接般的可靠性,消除了機械連接器故障問題,這表明無線技術有望顯著提高總體系統可靠性,簡化汽車電池管理系統的設計。

圖 3:采用 SmartMesh 網絡的模塊化 BMS 電子系統
其他好處
采用 SmartMesh 網絡的 BMS 有潛力提供目前有線系統無法提供的新功能。無線網格網絡允許靈活地放置電池模塊,以及在以前不適合束線布線的地方安裝傳感器。通過簡單地增加支持 SmartMesh 的傳感器,BMS 主器件也可以收集與電池充電狀態 (SOC) 計算準確度有密切關系的其他數據,例如電流和溫度。SmartMesh 用幾微秒時間就能夠自動實現每個節點的時間同步,并準確地給每個節點的測量值加蓋時間戳。能夠讓車輛中不同地方的測量值與時間相關,對于更準確地計算電池充電狀態 (SOC) 和健康狀態 (SOH) 而言,這是一種強大的功能。在每個模塊處具本地處理能力的 SmartMesh 節點改善了 BMS 的運行,還有可能實現智能電池模塊,這類模塊可以提供模塊診斷和通信,以提升組裝和服務水平。
關于 SmartMesh 網絡
SmartMesh 無線傳感器網絡產品包括芯片和預先認證的 PCB 模塊,還有網格網絡軟件,能夠讓傳感器在嚴酷的工業物聯網 (IoT) 環境中通信。
SmartMesh 產品經過現場驗證,有超過 5 萬個客戶網絡部署在 120 個國家。通過在嚴酷的 RF環境中提供 > 99.999% 的數據可靠性,SmartMesh 無線傳感器網絡得到了工業 IoT 提供商的信任,可在無需干預的情況下連續多年可靠地提供關鍵的傳感器和控制數據。

圖 4:SmartMesh IP 無線傳感器網絡
SmartMesh 特點
- 經過驗證:經過現場驗證,在工業 4.0 應用中提供 >99.999% 的可靠性
- 可靠:時間同步、通道跳頻網格技術能基于自我診斷自動地減少故障
- 安全:可靠的安全措施包括 NIST 認證的 AES128 加密
- 互連方式比較
以下方框圖突出顯示了 CAN 總線、isoSPI 和 SmartMesh 網絡之間不同的電氣連接方式:

圖 5:采用 CAN 總線的電池監視互連方式

圖 6:采用 isoSPI 的電池監視互連方式

圖 7:采用 SmartMesh WSN 的電池監視互連方式

圖 8:采用 SmartMesh WSN 的電池監視和附加傳感器的互連方式
總結
憑借領先的電池監視器和可靠的無線網絡技術,凌力爾特公司已經做好充分準備,能夠評估可以怎樣、何時以及在哪里部署無線 BMS。有了 SmartMesh 無線 BMS,就有望棄用易于需要維護的連接器、電纜和線束。無線 BMS 可通過 SmartMesh 的可擴展性和時間戳數據采集能力擴展 BMS 功能。凌力爾特不斷與客戶合作,以提供高性能模擬及電源解決方案。
無線 BMS 的好處
- 無需易于需要維護的連接器、電纜和線束
- 允許增加新的傳感器以進一步提高可靠性
- 簡化了自動組裝和電池維護,為設計師提供了額外的機械設計靈活性
- 允許精準地收集時間戳數據,這也可以進一步改進 SOC / SOH 計算
本文來源于凌力爾特技術社區。
推薦閱讀:





